
일본 아사히 신문의 이전 보고서에 따르면 일본 정부 내 소식통은 정부가 빠르면 8 월 말부터 후쿠시마 원자력 발전소에서 처리 된 원자력 오염 된 물을 바다로 배출 할 계획이라고 밝혔다.
일본에서 핵으로 오염 된 물을 바다로 방출하려는 계획은 핵 폐수 처리 문제에 초점을 맞춘 과학계와 대중 사이에서 격렬한 논쟁을 불러 일으켰습니다. 일반적으로 핵으로 오염된 물은 스트론튬, 세슘, 플루토늄, 우라늄, 방사성 삼중수소 등의 방사성 동위원소를 포함하고 있다. 앞서 도쿄 전력 (도쿄 전력 회사) 은 세슘 흡착 장치와 ALPS (Advanced Liquid Processing System) 멀티 핵종 흡착 시스템을 통해 세슘을 포함한 62 개의 핵종을 제거했습니다. 2014 년에는 스트론튬 흡착 장치를 추가했습니다. 폐수가 세슘과 스트론튬을 제거하고 역 삼투를 통한 담수화를 겪은 후에는 세 가지 목적지가 있습니다. 약 280 입방 미터의 물은 원자로의 순환 냉각수로 분사 탱크로 돌아갑니다. 나머지 물은 ALPS 장치 또는 이동식 스트론튬 제거 장치로 들어갑니다. 그리고 처리된 유출물은 최종적으로 저장 탱크에 저장된다. 그러나 ALPS 시스템을 통해 표준을 충족하기 위해 제거하기가 어려운 것으로 입증 된 하나의 동위 원소 인 삼중 수소가 있습니다.

삼중 수소 란 무엇입니까?
삼중수소는 수소의 동위 원소이며 자연적으로 발생합니다. 인체에 미치는 영향은 상대적으로 낮지 만 고농도는 건강에 위험을 초래할 수 있습니다. 종래의 원자력 발전소의 삼중수는 냉각제 루프에서 수소 동위 원소의 중성자 조사 또는 연료 요소로부터 루프로 핵분열 부산물의 침투로 인해 주로 형성된다.
실제로 일본은 삼중 수소를 해결하기 위해 광범위한 연구 및 탐사 노력을 수행했습니다. 2014 년 9 월 일본 경제 산업부는 미국 RosRAO (러시아 국영 원자력 기업 Rosatom의 자회사) 의 Kurion을 선정했습니다. 캐나다의 GE-Hitachi 원자력 에너지는 삼중 수소 제거 시범 프로젝트를 수행합니다. 그렇다면 매우 도전적인 삼중 수소 제거 솔루션은 무엇입니까? 이용 가능한 정보에 따르면 베올 리아 (쿠리온을 획득 한) 와 로사 톰은 결합 전기 분해 촉매 교환 (CECE) 공정을 사용하는 기술 솔루션을 사용합니다.

낮은 작동 온도와 쉬운 공정 제어의 특성으로 인해 물 냉각수에서 삼중 수소를 제거하기 위해 국제 열핵 실험 반응기 (ITER) 에 의해 선택된 CECE (Combined Electrolysis Catalytic Exchange) 공정, 일본의 도쿄 전력 회사는 후쿠시마 원전 사고 이후 원자력 폐수에서 대규모 삼중 수소를 제거하기위한 중요한 대체 기술로 채택되었습니다. CECE 공정에서, 처리 된 삼위 폐수의 극히 일부만이 농축 및 농축 후 추가 처리를 수행하는 반면, 대부분은 방출을 위해 기체 수소로 전환됩니다. 방출된 수소는 포화 수증기를 포함하고, 삼중수소는 포화 수증기 내에 산화된 삼중수 (HTO) 의 형태로 존재하여, 원소 기체 삼중수소보다 10,000 배 더 강한 생물학적 독성을 나타낸다. 따라서, 수소가 방출되기 전에, 수증기의 철저한 처리가 필요하며, 전형적으로 증기를 응축시키고 응축된 액체를 공정 시스템으로 복귀시킴으로써 달성된다.

KURION의 MDS 삼중 수소 제거 시스템은 두 가지 메인으로 구성됩니다.구성 요소: 액상 촉매 교환 타워 유닛 및 전기 분해 수소 생산 유닛. 액상 촉매 교환 탑은 귀금속 소수성 촉매 및 친수성 포장 물질로 채워진다. 전기 분해 장치에서 생성 된 수소는 촉매 교환 탑에서 아래쪽으로 흐르는 물과 수소 동위 원소를 교환합니다. 삼중수소는 액상 물에서 농축되고 기체 수소 상에서 고갈된다. 촉매 교환 탑은 삼위 물 입구에서 두 개의 섹션으로 나뉘며, 상부 섹션은 고갈 단계로, 하부 섹션은 농축 단계로 나뉩니다. 자연수는 고갈 단계의 상단에서 내려와 진화된 수소를 제거하고, 고갈된 수소는 상단에서 배출된다. 농축 단계에서, 삼위 급수는 고갈 단계에서 아래로 흐르는 물과 혼합되어 동위 원소를 수소와 교환합니다. 이 공정은 액상 촉매 교환 탑의 바닥에서 삼중수를 농축시킨다.
삼중 수소를 핵 폐수에서 분리하는 것이 기술적으로 가능하지만 일본 정부는 근본적인 "비용 때문에 삼중 수소 제거 기술을 실제로 구현하지 않았습니다." 이것이 산업화를 달성하지 못한 이유입니다. 2014 년 11 월 세계 원자력 뉴스 (WNN) 의 보고서에 따르면 일본 경제 무역 산업부는 미국 방사성 폐기물 관리 회사 인 쿠리온에 약 1 천만 달러를 할당했다. 그 목적은 기술을 검증하고 후쿠시마 원자력 발전소에 적용하기위한 설립 및 운영 비용을 평가하는 것을 목표로 삼중 수소 분리 기술을 시연하는 것이 었습니다. 보고서는 중수에서 삼중 수소를 분리하는 기존 기술이 당시 후쿠시마 핵 폐수를 처리하는 데 "비싼" 것으로 간주되었다고 지적했습니다.
2015 년 3 월, Los Angeles Times는 Kurion의 최고 기술 책임자 인 Gaetan Bonhomme가 회사의 기존 기술이 5 ~ 8 년 내에 800,000 입방 미터의 물에서 삼중 수소를 제거 할 수 있다고 추정했습니다. 그러나 시설 건설에만 10 억 달러가 들며 연간 운영 비용은 수백만 달러입니다. 2016 년 4 월 일본 정부의 특별 실무 그룹은 기존 삼중 수소 제거 기술이 후쿠시마 원자력 발전소에 적용되지 않는다고 결론을 내렸다. 보고서는이 결론의 근거가 기술적 능력의 부족보다는 경제적 고려 사항이라고 제안했습니다.
국가 발전과 환경 보호의 요구로 원자력은 우리나라의 에너지 부문에서 점점 더 중요한 역할을 할 것입니다. 동시에, 핵 에너지는 화석 연료에 비해 환경 친화적이고 지속 가능하다는 것을 인식하는 것이 중요합니다. 엄청난 양의 에너지를 제공하면서 불가피하게 일정량의 방사성 폐기물을 생성합니다. 더욱이, 원자력의 규모가 확대됨에 따라, 생성된 방사성 폐기물은 점차 증가할 것이다. 방사성 폐기물의 독특한 특성으로 인해 항상 광범위한 관심사였습니다.

삼중 폐수는 가압 수로 (PWR) 원자력 장치의 삼중 수소가 주로 핵 반응을 통해 생성되는 이러한 우려의 중요한 측면 중 하나입니다. 일부는 핵분열 과정에서 생성되며, 일부는 핵연료 요소가 클래딩을 통해 루프로 생성 및 침투 할 때 방출됩니다. 또 다른 부분은 중성자 작용 하에서 형성되는 B, Li 및 D와 같은 루프 냉각제 내의 미량 물질로부터 비롯된다. 백만 킬로와트 원자력 발전소의 경우 삼중 수소 배출량은 연간 약 70 테라 베크렐이며 삼중수소는 삼중수 (HTO) 형태로 폐수에 존재합니다. AP1000 반응기 유닛의 경우, 루프 냉각제 내의 삼중수소는 주로 원자로 냉각제 시스템으로부터의 유출 형태의 폐액 처리 시스템 (WLS) 으로 들어간다.
삼중수소는 방사성이며 β 붕괴를 겪으며 반감기는 최대 12.43 년입니다. 중국 국가 표준 "방사선 보호 및 방사선 원 안전을위한 기본 표준" 이 삼중 수소를 저독성 방사성 핵종으로 분류하지만, 이것이 삼중 수소의 위험을 무시할 수 있음을 의미하지는 않습니다. 액체 삼중수소 (HTO/T2O) 의 방사독성은 기체 삼중수소 (HT/T2) 보다 10,000 배 높다. 그것은 소화 및 호흡기를 통해 몸에 들어갈 수 있습니다줄기와 손상된 피부. 장기간 노출되거나 신체의 과도한 축적은 만성 내부 방사선 병을 유발할 수 있습니다.

기존 원자력 발전소에서 삼중 폐수에 대한 처리 시설이 없기 때문에 흡착, 여과, 증발, 이온 교환, 막 기술 등과 같은 기존의 방사성 핵종을 제거하는 기존의 방법 HTO를 H2O 로부터 분리하는데 거의 효과가 없다. 결과적으로 대부분의 삼중 수소가 결국 환경으로 배출됩니다. 원자력 건설 규모가 증가함에 따라 삼위 폐수의 배출은 점차 증가 할 것으로 예상됩니다. 이 문제는 특히 내륙 원자력 발전소의 예정된 건설과 함께 더욱 두드러질 것입니다. 연안 원전에 비해 내륙 수역의 희석 용량이 상대적으로 약하기 때문에, 내륙 원자력 발전소의 개발은 먼저 저농도 삼위 폐수의 실질적인 배출 또는 식수의 직접적인 오염으로 인한 환경 영향을 고려해야합니다.
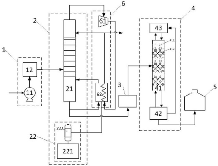
원자력 발전소의 삼중 폐수는 농도가 낮고 처리량이 많은 것이 특징입니다. 동시에, 공정 단순화, 안전성 및 비용 효율성과 같은 요인에 대한 높은 요구 사항이 있습니다. 현재, 공개적으로 이용가능한 삼중수 처리 공정은 대부분 삼중수소를 함유하는 중수를 위해 설계되고, 종종 물로부터 삼중수소를 대체하기 위해 상당한 양의 수소를 필요로 하는 희석 공정을 수반한다. 수소 동위 원소 분리 유닛의 백엔드 공정은 상당한 압력 및 에너지 소비를 포함한다.
이러한 상황에 대응하여 중국의 연구 기관은 삼중 핵 폐수 처리 공정을 개선했습니다. 개선 사항에는 공급 시스템, 물 증류 장치, 다단계 시스템, 결합 된 전기 분해 촉매 교환 장치, 삼중 수소 물 저장 용기 및 열 펌프 에너지 절약 시스템에 대한 수정이 포함됩니다. 2 단계 처리 접근법은 고용량 저농도 삼중수의 표준 방전 희석을 달성하기 위해 1 차 희석 및 환원 공정으로 물 증류를 사용하는 것을 포함한다. 결합 된 전기 분해 촉매 교환 공정은 삼중수의 다른 배수에서 희석 및 환원 처리를 달성하기위한 2 차 고효율 환원 공정으로 작용합니다. 이 방법은 간단한 공정, 편리한 장비 작동, 우수한 시스템 안정성 및 높은 희석 및 감소 인자와 같은 장점을 제공합니다. 삼중수의 희석 및 환원 처리를 효과적으로 달성하고 상당한 엔지니어링 적용 가치를 보유합니다.

DODGEN은이 분야에 적극적으로 참여하고이 응용 프로그램에 적합한 핵심 장비를 개발했습니다. 구체적인 내용은 "중수 증류: 철망 포장 및 타워 내부 선택" 을 참조 할 수 있습니다.
요약하면, 높은 비용은 원자력 폐수에 대한 삼중 수소 제거 기술이 성공적으로 산업화되지 않은 주된 이유입니다. 산업화 된 핵 폐수 처리 기술은 방대한 양의 핵 폐수를 관리하기 위해 상당한 대규모 처리 능력을 보유해야합니다. 또한 핵 폐수 처리에는 고위험 방사성 물질이 포함됩니다. 모든 산업화 된 기술은 프로세스 중에 인간과 환경에 더 이상의 위험을 초래하지 않도록해야합니다. 의 안전과 환경 친화화학 기술광범위한 실험 및 검증이 필요한 필수 요구 사항입니다.
현재 원자력 폐수에 대한 삼중 수소 제거 기술의 산업화를 위해서는 상당한 재정적 투자가 필요하므로 경제적으로 실현 불가능합니다. 그러나 기술이 계속 발전하고 산업화 과제가 지속적으로 극복됨에 따라 비용 절감의 전망이 곧 다가오고 있다고 믿어집니다.