개요:
전 세계 연간 폴리 올레핀 생산량은 150 만 톤에 달하지만 전통적인 폴리 올레핀 (예: PE 및 PP) 은 이미 용량 잉여를 보였습니다. 한편, 새로운 에너지 차량, 광학 재료 및 바이오 의학과 같은 신흥 분야는 고급 폴리올레핀에 대한 폭발적인 수요를 주도하고 있습니다. 중국 시장에서는 연간 수요 증가율이 7% 를 넘고 2024 "국내 대체의 해" 라고 불립니다.
하이 엔드 폴리 올레핀이 왜 그렇게 뜨겁습니까?
·성능 한계:높은 탄성, 충격 저항 및 초고 장벽 특성으로 인해 새로운 에너지 배터리 포장, 의료용 카테터 및 5G 광 케이블과 같은 까다로운 응용 분야에 적합합니다.
·국내 대체에 대한 긴급:고급 등급은 오랫동안 수입에 의존해 왔으며 국내 대체율은 50% 미만이어서 기술 혁신이 필수적입니다.
·정책 푸시:"이중 탄소" 목표에 따라 녹색 및 고성능 재료는 산업 업그레이드의 핵심 방향이되었습니다.
코어 하이 엔드 폴리 올레핀 품종 및 그 응용에 대한 시각적 가이드

네 가지 주요 생산 방법
폴리올레핀은 주로 촉매 중합을 통해 생산되며, 일반적인 촉매는 지글러-나타 및 메탈로센 촉매이다. 생산 방법은 가스 상 방법, 슬러리 상 방법, 솔루션 방법, 고압 방법으로 분류 할 수 있습니다.

폴리 올레핀 주요 생산 공정 및 장점 및 단점 비교
표에 나타난 바와 같이, 용액 중합은 높은 비용 및 에너지 소비와 같은 도전에 직면하지만, 분자 설계 유연성의 장점과 복잡한 재료를 준비하는 능력은 고급 폴리 올레핀 생산을위한 핵심 기술이되었습니다. DODGEN의 용매 회수 및 이양 화 공정 향상 기술은 용액 중합에 대한 풍부한 응용 경험을 바탕으로 고급 폴리 올레핀 산업을 더욱 지원할 것입니다. 새로운 에너지 및 건강 관리와 같은 전략적 산업의 개발 요구를 지속적으로 충족시킬 수 있습니다.
획기적인 도구-다저스DSXL황폐화기술
용액 중합에서, 용매 잔기는 생성물 순도에 영향을 미치는 중요한 문제이다. 전통적인 공정 (가스 상 및 슬러리 상 방법) 은 정확한 분자 구조 제어를 달성하기 위해 고군분투합니다. DODGEN DSXL 다단계 그래디언트 이양 화 설계를 갖춘 Devolatilization 기술은 고급 재료 생산을위한 "황금 공정" 이되었습니다.
DODGEN DSXL의 원리황폐화기술은 효율적인 고점도 유체 열 교환기를 통해 특정 온도로 중합체를 신속하고 균일하게 가열하고/하거나 휘발성 물질이 중합체로부터 빠져 나가는 것을 돕는 첨가제를 첨가하는 것이다. 그 후, 중합체는 이양화 유닛 내부에 균일하게 분산되어, 반응기 내의 중합체의 표면적을 증가시키고, 휘발성 물질의 계면 질량 전달 저항을 감소시켜, 효율적인 이양화를 달성한다.


DODGEN DSXL황폐화기술⬆
산업 고통 포인트
❌높은 용매 잔류 물
❌분자 사슬 분해
❌높은 에너지 소비
DODGEN DSXL Devolatilization Technology는 다단계 그래디언트 이양화 설계를 통해 고효율, 정밀도 및 비용 절감의 기술적 도약을 달성합니다.
고효율, 정밀도 및 비용 절감
·용매 제거 효율 돌파
DSXL 기술은 빠른 가열을 위해 고점도 특수 열 교환기와 결합 된 다단계 이양 화 설계를 사용합니다 (예: g., 폴리올레핀-용매 시스템을 임계 기화 온도로 가열). 분배기는 용융물을 밀리미터 크기의 액체 필름으로 분산시켜 용매 확산 경로를 상당히 단축시킨다. 잔류 용매 함량은 500 ppm 미만으로 감소될 수 있으며, 이는 고급 폴리올레핀 (예를 들어, 메탈로센 폴리에틸렌) 에 대한 순도 요건을 충족시킨다.
·분자량 보호 메커니즘
구배 압력 감소와 저온 플래시 증발 공정의 조합을 채택함으로써, 계승 공정 동안의 정확한 온도 제어는 폴리올레핀의 열적 분해를 방지한다. 첨가제 (예: 질소) 의 첨가는 작은 분자의 제거를 촉진시켜 장기간의 고온 노출로 인한 분자 사슬 분해를 감소시킵니다..
·상당한 비용 이점
전통적인 트윈 스크류 이양 화에 비해DODGEN DSXL Devolatilization기술은 투자의 40% 60% 절약하는 반면 운영 및 유지 보수 비용은 크게 감소하여 놀라운 경제적 이점을 제공합니다.
신청 사례: 이 기술은 POE 엘라스토머, COC 광학 재료 및 EPOE 자동차 부품과 같은 고급 제품의 대규모 생산에 성공적으로 적용되어 고객이 고 부가가치 시장을 확보 할 수 있도록 지원합니다.
다저스용매 복구 프로세스 향상 기술
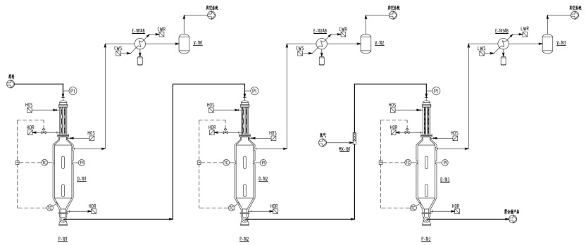
용액 중합에서, 반응 섹션으로부터 나오는 반응 액체는 전형적으로 높은 용매 함량 (보통 60%-70%) 및 낮은 고체 함량 (20% 미만) 을 갖는다. DODGEN은 일반적으로 용매 및 미반응 단량체를 제거하기 위해 2-3 단계의 DSXL 이양화를 사용합니다 (아래의 공정 흐름도 참조). 이양화 온도는 점차적으로 증가하고, 압력은 단계별로 감소하며, 잔류 단량체 함량은 이양화 후 500 ppm 미만으로 떨어진다.

3 단계 DSXL Devolatilization 다이어그램
30% 에너지 절약! DODGEN 용제 복구 기술 "녹색 생산" 재정의
폴리올레핀의 용액 중합의 주요 단점은 다른 공정에 비해 상대적으로 높은 에너지 소비이다. 이 방법의 핵심 특징은 반응 매질로서 다량의 용매 (예: 헥산, 시클로헥산) 를 사용하는 것입니다. 의 중합 반응 후중합 반응기용매는 플래시 증발, 증류 및 원심 분리를 포함한 여러 단계를 통해 중합체 용액으로부터 분리 및 정제되어야 한다. 용매 회수 및 분리 시스템의 에너지 소비는 전체 공정의 약 40%-50% 를 차지한다. 미래의 기술 업그레이드는 비용 및 환경 압력을 모두 해결하기 위해 저에너지 분리 프로세스에 중점을 두어야합니다.
DODGEN의 용매 회수 공정 향상 기술은 폴리올레핀의 용액 중합이 에너지 소비를 줄이는 데 효과적으로 도움이됩니다. POE 용매 회수를 예로 들어, 계승 시스템 및 용매 회수 시스템의 정제 된 설계를 통해 전통적인 2 열 용매 회수 시스템은 3 열 회수 시스템으로 업그레이드됩니다. 이는 에너지 소비에서 추정된 30% 감소를 초래한다.

용매 복구 3 열 과정
3 열 복구 프로세스의 주요 최적화
L번쩍이는 폐열의 활용
최적화: 폐열 회수 시스템을 사용하여 깜박이는 가스 단계 (160-180 ° C) 에서 열을 포착하고 공급 재료를 예열하도록 용도를 재조정합니다. 이는 용매 회수 시스템에 상당한 열 에너지를 제공하면서 플래싱 응축 시스템의 에너지 소비를 감소시켜, 전체 에너지 사용을 감소시킨다.
L정확한 점진적 분리
최적화: 플래싱 및 용매 분리 시스템의 통합 설계는 플래싱 공정의 각 단계에서 용매와 단량체의 정확한 등급 분리를 가능하게 한다. 이것은 증기의 단계적 사용을 달성하고 응축 시스템의 냉각 용량을 최적화하여 전체 시스템의 에너지 소비를 더욱 감소시킵니다.
L효율적인 증류 칼럼 내부
최적화: 3 개의 용매 회수 컬럼에는 낮은 압력 강하 및 높은 분리 효율을 특징으로하는 고효율 포장 재료가 장착되어 있습니다. 이는 증류 컬럼의 높이를 감소시키면서 더 높은 분리 성능을 허용한다. 또한, 환류비를 효과적으로 낮추어 증류 에너지 소비를 감소시킨다.

L고효율 액체-액체 분리기의 응용
최적화: 고효율 액체 합체기가 용매 회수 공정 동안 유기 및 무기 상의 연속적이고 효율적인 분리를 달성하기 위해 사용된다. 이러한 혁신적인 접근법은 용매 및 분자체 손실을 효과적으로 감소시켜 운영 비용을 상당히 감소시킨다.

또한 DODGEN은 현재 열 펌프 및 다중 효과 증류 기술을 통합하여 전체 공정을 더욱 최적화하고 더 큰 에너지 절감 및 소비 감소를 달성 할 수있는 잠재력을 가지고 있습니다.
DODGEN과 파트너, 재료 혁명의 새로운 푸른 바다 포착
폴리올레핀에서 용액 중합을 위한 DODGEN의 주요 공정 강화 기술은 고급 폴리올레핀 분야에서 상당한 경쟁력을 입증한다. 앞으로 장비 혁신 및 공정 최적화를 통해 에너지 소비를 더욱 줄이고 제품 일관성을 개선하며 폴리 올레핀 산업을 고성능 및 기능성으로 업그레이드 할 수 있습니다.
자주 묻는 질문
·떨어지는 가닥 이양이 물질 막힘을 유발합니까?
·이 장비에서 고점도 재료를 사용할 수 있습니까?
·장비가 지속적으로 생산할 수 있습니까?
·파일럿 규모 지원이 가능합니까?
…
DODGEN 원스톱 솔루션
·차단 방지 디자인:최적화 된 밀리미터 수준의 기공 개방 속도는 지속적인 생산을 보장합니다.
·넓은 점도 적응성:1,000 내지 30,000,000 cP 범위의 점도를 갖는 물질에 대한 효율적인 용매 이양화.
·풀 사이클 서비스: 파일럿 시험에서 대량 생산에 이르기까지 프로세스 패키지와 맞춤형 장비를 제공합니다.
폴리올레핀에 대한 자세한 문의는 DODGEN의 조수에게 문의하십시오.Inquires@chemdodgen.com1v1 기술 전문가 지침을 준비합니다.
또한 기술 전문가와 대면 토론을 할 수 있습니다.
DODGEN에 부스가 있습니다.2025 중국.
우리는 따뜻하게 우리의 부스를 방문하고 DODGEN의 리더십 및 기술 전문가와 직접 대화에 참여할 것을 환영합니다.